STMicroelectronics Convertisseurs haute tension VIPER222
Les convertisseurs haute tension VIPER222 de STMicroelectronics combinent un MOSFET de puissance robuste de 730 V avec un contrôle MLI. Les convertisseurs VIPER222 intègrent le démarrage à haute tension et le circuit de détection de courant, évitant l'utilisation de composants supplémentaires dans la nomenclature (BOM). Le vacillement de fréquence étend l'EMI et permet l'utilisation d'un petit filtre. La technique en mode rafale permet une très faible consommation d'énergie en entrée à faible charge.Caractéristiques
- MOSFET de puissance robuste à avalanche 730 V
- Contrôleur MLI
- Tension de référence 1,2 V
- Vacillement de fréquence
- Puissance d'entrée à vide de 40 mW à 230 VCA
- Protection contre les courts-circuits
- Arrêt thermique
Applications
- SMPS auxiliaire pour :
- Appareils électroménagers
- Grand public
- Industriel
- Éclairage
Vidéos
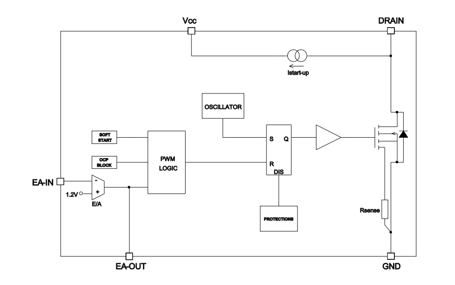
Schéma fonctionnel
Publié le: 2020-02-13
| Mis à jour le: 2025-01-13
